
产品分类
PRODUCT CLASSIFICATION相关文章
RELATED ARTICLES产品中心/ products
简要描述:Kdengyo国际电业 电磁铁 SA-1092、SA-1091柱塞式由叠片硅钢板制成。柱塞导向件采用黄铜和尼龙树脂的模压结构,具有高度可靠的质量,大大提高了电气和机械性能。标准型吸力为4.9N(0.5kgf)~7.8N(0.8kgf),行程为10mm。1:吸力大2:无导轨结构,耐磨性优异,寿命长3:安装方便
浏览次数:665
更新时间:2026-01-18Kdengyo国际电业 电磁铁 SA-1092、SA-1091
电磁铁/电磁设备
螺线管是将电能转换成线性机械能的转换器。它具有用线圈励磁固定铁芯并操作其内部的柱塞式或圆棒状可动铁芯的功能,并有交流和直流电磁铁。
作为一种简单、经济地执行自动化基本功能(如拉、推、停止、撞击、弯曲等)的功能部件,它不仅用于工业用途,而且还用于消费设备、办公设备等。用于家用电器和自动售货机等广泛的需求。
此外,我们利用通过各种螺线管产品培育的电磁技术,开发了自己读特的电磁设备,并将其提供给业界。
两用型

拉伸型

[主要规格]
●额定频率:50/60Hz 共用(2 引线)
●耐久性:750,000 次(根据 JIS C4554 耐久性试验)
●绝缘类型:相当于 B 级绝缘
●绝缘电阻:DC500V 50MΩ 以上
●耐压: AC1500V 1分钟
●线圈温升:85℃以下
●可动铁心质量:(SA-1092)73g、(SA-1091)68g
●总质量:(SA-1092)235g、(SA-1091)225g
[主要构成材料]
●通电时间:连续额定值
●动铁心:冷轧硅钢板
●固定/动侧板:冷轧钢板
●柱塞导向件:与线圈架一体化的尼龙树脂
●线圈绝缘:环氧浸渍聚酯带处理(白色)
●线圈:聚酯铜线
●引线:耐热乙烯线(UL-1015)
●表面处理:黑色烤漆
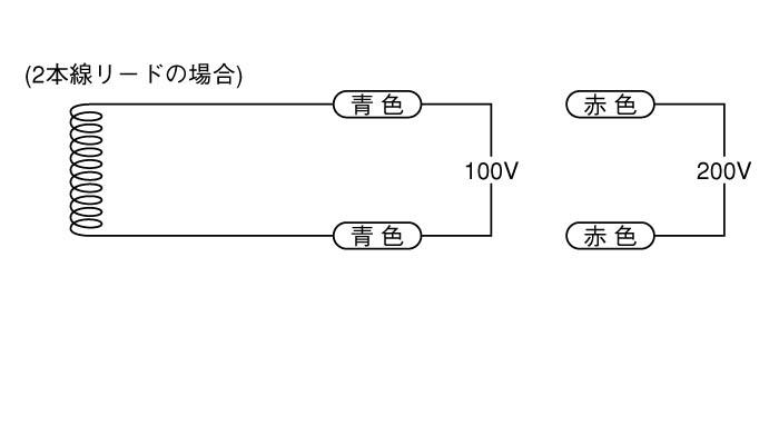
●引线颜色:100V-蓝色/200V-红色
●止动橡胶:NBR(黑色) )




Kdengyo国际电业 电磁铁 SA-1092、SA-1091
藤野贸易(广州)有限公司是一家综合贸易商社,由日本藤野物产在广州创立的海外分公司。
日本总社自1955年成立以来已有60余年历史,于2018年1月,在广州建立分公司,开拓中国市场。
公司主营FA自动化、材料、机械设备、精密仪器、工具等产品。
客户群体有汽车、新能源、半导体、医药、食品等领域,我们会用心聆听客户的心声,提供适合客户需求的产品!
藤野贸易(广州)有限公司是全球MRO综合服务商,代理国内外2,00000余种工业品牌的产品,
服务企业、工厂、以及个人用户,为各类企业及代理商做好查询、询价、报价、订货和分销全配套服务。
藤野服务宗旨
向每一位访问者提供丰富的产品信息、快速的产品搜索、便捷的价格查询、方便的报价申请和流畅的产品订购,节省您的采购时间和精力!
藤野服务理念
别无我有,别有我精,以诚信服务于客户,精于心,简于行。
CONTACT
办公地址:广州市天河区中山大道中138号(汇勤商业大厦)7楼715房TEL:19120413392
EMAIL:82056279@qq.com
扫码加微信